電話:
0577-86155736
手機:
0577-86155736
郵箱:
wzcryy@126.com
地址:
溫州市甌海區婁橋工業園繁瑞路11號

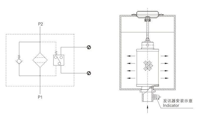
XNL系列箱內自款式回油過濾器是我廠開發的又一新系列回油過濾器,裝于液壓系統回油管處的油箱內。濾除液壓系統中由于元件磨損而產生的金額顆粒以及密封件磨損的橡膠質等污染物,使流回油箱的油液保持清潔。該系列過濾器還具有以下特點:
(a)直接安裝在油箱內,簡化了系統的管路,節省空間,使系統布置更為緊湊。
(b)速有自封閥:檢修系統時,油箱里的油液不會回流。更換濾芯時,能把濾芯內的污染物一同帶出油箱。
(c)帶有旁通閥:當濾芯被污染物堵塞導致壓差達0.35MPa時,如不能馬上更換濾芯,設在濾芯頂部的旁通閥會自動開啟(其壓差為 0.4MPa),以保護系統正常工作;
(d)帶有磁性裝置:可濾除回油油液中1μm以上的鐵碰性顆粒。
用戶選用XNL系列過濾器時,務必要配置壓力發訊器,當濾芯被污物堵塞到壓差為0.3MPa時,應及時更換濾芯。
型號說明

技術參數
| 型號 | 公稱流量(L/min) | 過濾精度(µm) | 通徑(mm) | 公稱壓力(MPa) | 壓力損失(MPa) | 發訊裝置 | 旁通閥開啟壓力(Mpa) | 重量(kg) | 濾芯型號 | ||
| Initial | Max | (V | (A | ||||||||
| XNL-25×*c Y | 25 | 1 3 5 10 20 30 | 20 | 0.6 | ≤0.1 | 0.35 | 12 24 36 220 | 2.5 2 1.5 0.25 | 0.4 | 1.2 | NLX-25×* |
| XNL-40×*c Y | 40 | 1.5 | NLX-40×* | ||||||||
| XNL-63×*c Y | 63 | 32 | 2.3 | NLX-63×* | |||||||
| XNL-100×*c Y | 100 | 2.5 | NLX-100×* | ||||||||
| XNL-160×*c Y | 160 | 50 | 4.6 | NLX-160×* | |||||||
| XNL-250×*c Y | 250 | 5.1 | NLX-250×* | ||||||||
| XNL-400×*c Y | 400 | 80 | 10.1 | NLX-400×* | |||||||
| XNL-630×*c Y | 630 | 10.8 | NLX-630×* | ||||||||
| XNL-800×*c Y | 800 | 90 | 14.2 | NLX-800×* | |||||||
| XNL-1000×*c Y | 1000 | 14.9 | NLX-1000×* | ||||||||
安裝示意圖
